Motor Protection Circuit Breaker
3RV
3RV1011
3RV1012Application:
- DZS8(3RV) Series Motor Protection Circuit Breaker are mainly used for the overload, short-circuit and phase-failure protection for motors in the circuit of AC50/60Hz, Rated operating voltage up to 660V, Rated operating current from 0.11A to 25A. They can be also used for circuit protection in the circuit of 0.11 ~ 25A.
The Model No. and Meaning
Technical Data
| Rated Current (A) | Applicable 3-phase AC electro motor 1)pn (KW) | Setting current scope of the overload releaser (A) | Momentar excess current releaser (A) | Short-circuit and breaking capacity under the AC400V (KA) | Circuit breaker Order NO. |
| 0.16 | 0.04 | 0.11-0.16 | 2.1 | 100 | 3RV1011-0AA10 |
| 0.2 | 0.06 | 0.14-0.2 | 2.6 | 100 | 3RV1011-0BA10 |
| 0.25 | 0.06 | 0.18-0.25 | 3.3 | 100 | 3RV1011-0CA10 |
| 0.32 | 0.09 | 0.22-0.32 | 4.2 | 100 | 3RV1011-0DA10 |
| 0.4 | 0.09 | 0.28-0.4 | 5.2 | 100 | 3RV1011-0EA10 |
| 0.5 | 0.12 | 0.35-0.5 | 6.5 | 100 | 3RV1011-0FA10 |
| 0.63 | 0.18 | 0.45-0.63 | 8.2 | 100 | 3RV1011-0GA10 |
| 0.8 | 0.18 | 0.55-0.8 | 10 | 100 | 3RV1011-0HA10 |
| 1 | 0.25 | 0.7-1 | 13 | 100 | 3RV1011-0JA10 |
| 1.25 | 0.37 | 0.9-1.25 | 16 | 100 | 3RV1011-0KA10 |
| 1.6 | 0.55 | 1.1-1.6 | 21 | 100 | 3RV1011-0AA10 |
| 2 | 0.75 | 1.4-2 | 26 | 100 | 3RV1011-0BA10 |
| 2.5 | 0.75 | 1.8-2.5 | 33 | 100 | 3RV1011-0CA10 |
| 3.2 | 1.1 | 2.2-3.2 | 42 | 100 | 3RV1011-0DA10 |
| 4 | 1.5 | 2.8-4 | 52 | 100 | 3RV1011-0EA10 |
| 5 | 1.5 | 3.5-5 | 65 | 100 | 3RV1011-0FA10 |
| 6.3 | 2.2 | 4.5-6.3 | 82 | 100 | 3RV1011-0GA10 |
| 8 | 3 | 5.5-8 | 104 | 50 | 3RV1011-0HA10 |
| 10 | 4 | 7-10 | 130 | 50 | 3RV1011-0JA10 |
| 12 | 5.5 | 9-12 | 156 | 50 | 3RV1011-0KA10 |
| 0.16 | 0.04 | 0.11-0.16 | 2.1 | 100 | 3RV1021-0AA10 |
| 0.2 | 0.06 | 0.14-0.2 | 2.6 | 100 | 3RV1021-0BA10 |
| 0.25 | 0.06 | 0.18-0.25 | 3.3 | 100 | 3RV1021-0CA10 |
| 0.32 | 0.09 | 0.22-0.32 | 4.2 | 100 | 3RV1021-0DA10 |
| 0.4 | 0.09 | 0.28-0.4 | 5.2 | 100 | 3RV1021-0EA10 |
| 0.5 | 0.12 | 0.35-0.5 | 6.5 | 100 | 3RV1021-0FA10 |
| 0.63 | 0.18 | 0.45-0.63 | 8.2 | 100 | 3RV1021-0GA10 |
| 0.8 | 0.18 | 0.55-0.8 | 10 | 100 | 3RV1021-0HA10 |
| 1 | 0.25 | 0.7-1 | 13 | 100 | 3RV1021-0JA10 |
| 1.25 | 0.37 | 0.9-1.25 | 16 | 100 | 3RV1021-0KA10 |
| 1.6 | 0.55 | 1.1-1.6 | 21 | 100 | 3RV1021-0AA10 |
| 2 | 0.75 | 1.4-2 | 26 | 100 | 3RV1021-0BA10 |
| 2.5 | 0.75 | 1.8-2.5 | 33 | 100 | 3RV1021-0CA10 |
| 3.2 | 1.1 | 2.2-3.2 | 42 | 100 | 3RV1021-0DA10 |
| 4 | 1.5 | 2.8-4 | 52 | 100 | 3RV1021-0EA10 |
| 5 | 1.5 | 3.5-5 | 65 | 100 | 3RV1021-0FA10 |
| 6.3 | 2.2 | 4.5-6.3 | 82 | 100 | 3RV1021-0GA10 |
| 8 | 3 | 5.5-8 | 104 | 100 | 3RV1021-0HA10 |
| 10 | 4 | 7-10 | 130 | 100 | 3RV1021-0JA10 |
| 12.5 | 5.5 | 9-12 | 163 | 100 | 3RV1021-0KA10 |
| 16 | 7.5 | 11-16 | 208 | 50 | 3RV1021-0AA10 |
| 20 | 7.5 | 14-20 | 260 | 50 | 3RV1021-0BA10 |
| 22 | 11 | 17-22 | 286 | 50 | 3RV1021-0CA10 |
| 25 | 11 | 20-25 | 325 | 50 | 3RV1021-0DA10 |
The protection characteristic against over-current of the breaker
| The multiple of rated current | Starting state | Stipulated time | Prospective result | The temp. of ambient air |
| 1.05 | Cold state | t≤2h | No disjointing | +20°C ±2°C |
| 1.2 | Hot state(rises up to the stipulated current after following the test of no. 1) | t<2h | Disjointing | +20°C ±2°C |
| 1.5 | One-time commuting current starts after the thermal equilibrium | t<2min | Disjointing | +20°C ±2°C |
| 7.2 | Cold state | t<2≤10s | Disjointing | +20°C ±2°C |
Tripping Current (Average Value)

Tripping Current (Average Value)
Characteristic curves

Characteristic Curves
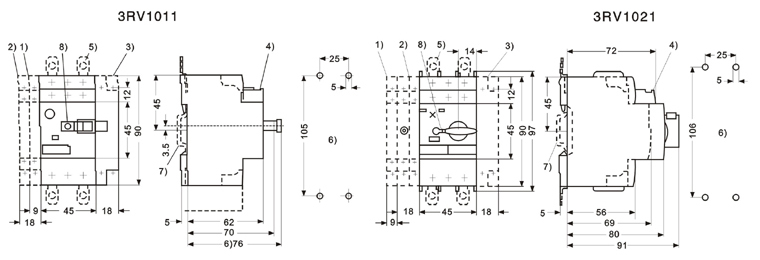
Dimensioned

Dimensioned
- 1) 2-pole side supplementary switch;
- 2) Signal switch or 4-pole side supplementary switch;
- 3) Supplementary releaser;
- 4) Transverse supplementary contact;
- 5) Patching slice for screw installation;
- 6) Punching template;
- 7) 35m DIN-rail installation;
- 8) Lock the location of breaking the diameter of the staple is 3.5mm or 4.5mm.

